首页 > 其他 > 详细

S7-200 SMART PLC 4个按钮控制一个灯

时间:2021-01-28 17:45:14      阅读:43      评论:0      收藏:0      [点我收藏+]

 

↑戳上方  蓝字  “ PLC发烧友 ”   关注我们!

 

免费丨65套电气计算EXCEL表格,自动生成!

话说按钮控制一个灯,大家首先想到的是单按钮或者两地控制,那么4个按钮该如何控制呢?这就需要逻辑思维的思考,那么接下来就带大家来学习,如何使用4个按钮控制一灯。

技术分享图片

 


01控制要求

 

某酒吧有4个按钮SB1—SB4,要求这4个按钮中任意两个按钮闭合时,信号灯LED点亮,否则LED灯熄灭。

 

 


02PLC接线图

 

技术分享图片

 

 


03编程程序

 

第一步:(设计IO分配表)

技术分享图片

 

第二步:(对应PLC 符号表)

技术分享图片

 

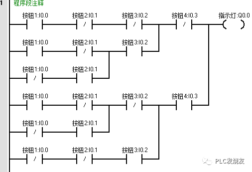
第三步:(设计程序)

当某两个按钮状态为1时,Q0.0得电点亮,若一个或多于两个按钮的状态为1时,Q0.0失电断开。

技术分享图片

 

第四步:(演示程序)

 

1.监控状态下,未进行任何操作。

技术分享图片

 

2.同时按下按钮2 I0.1和按钮2 I0.2,Q0.0指示灯才会点亮。

技术分享图片

 

3. 同时按下按钮2 I0.1和按钮4 I0.3,Q0.0指示灯才会点亮。

技术分享图片

此时此刻,S7-200 SMART PLC 4个按钮控制一个灯应用,大家都理解并且掌握了吗?不理解的,可以在上述文章找答案哦!

 

来源:PLC发烧友,作者:技成-徐陈爽,转载请注明出处!评论处大家可以补充文章解释不对或欠缺的部分,这样下一个看到的人会学到更多,你知道的正是大家需要的。。。

 

 


电工仿真软件免费下载

 

10款热门电工仿真等软件,含:科莱尔电工仿真软件、电工技能与实训仿真教学系统、cade simu电气线路绘制仿真软件、自动化仿真软件(V-MECA)、V-ELEQ电气仿真软件、维修电工实训仿真软件等热门电工软件!扫码免费下载!

 

技术分享图片

扫码领取

往期推荐



S7-200SMART如何驱动步进画三角形

S7-200 SMART PLC控制汽车自动清洗装置

【图文精讲教程】200SMART PLC之间的PN通信

西门子200软件安装出错处理

S7-200系列PLC带参数子程序中如何使用定时功能

【图文精解】200SMART PLC如何通过PROFINET总线实现对ET200S远程I/O控制

【案例】基于西门子S7-1200PLC的传送带简单控制案例

【西门子案例】西门子PLC控制彩灯项目

 

阅读 2239
 
技术分享图片
写下你的留言

S7-200 SMART PLC 4个按钮控制一个灯

原文:https://www.cnblogs.com/shuimuqingyang/p/14337927.html

(0)
(0)
   
举报
评论 一句话评论(0
关于我们 - 联系我们 - 留言反馈 - 联系我们:wmxa8@hotmail.com
© 2014 bubuko.com 版权所有
打开技术之扣,分享程序人生!