运放小解
(一)我们首先要去理解虚短、虚断。这是构成运放的始终
①

虚断:2、3两点之间断路。无电流(多少有点)
虚短:2、3两点电压一样,无压差(多少有点)
②为什么运放会存在虚断、虚短?
我们拿经常使用的CA3130来讲

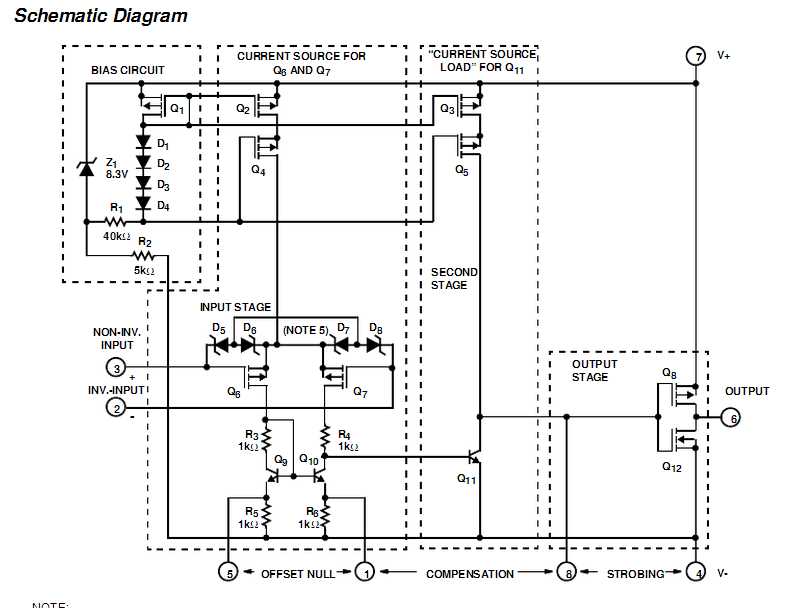
这是CA3130的内部电路
芯片内部电路可分3部分
1.左上部分是一个高输入阻抗电流源(2级)
2.左下部分场FET组成的差分放大电路和BJT组成的镜像电流源
3.右部分由FET组成的OCL电路(我想这个芯片在使用时,输出端应该加电容^_^)
我们所须要分析的虚断、虚短就简单看下第二部分吧
虚短:通用型运算放大器的开环电压放大倍数都在80 dB以上。而运放的输出电压是有限的,一般在 10 V~14 V。
因此运放的差模输入电压不足1 mV。两输入端近似等电位,相当于 “短路”。
开环电压放大倍数越大,两输入端的电位越接近相等。但并非真的短路。(百度知道)
我认为不能单凭输入电压小就得出虚短的结论,对于差放,单端输入,和双端输入,输入电阻一样,电压增益一样,也许这也是原因之中的一个吧
虚断:因为运放的差模输入电阻非常大,一般通用型运算放大器的输入电阻都在1MΩ以上。因此流入运放输入端的电流往往不足1uA,远小于输入端外电路的电流。
故 通常可把运放的两输入端视为开路,相当于“断路”且输入电阻越大,两输入端越接近开路。 但并非真的断路。

自己之前的笔记,能够參阅下差放电路
(二)运放电路
当我们知道了虚短、虚断后就能够由此组成几种运算电路以及在总体电路中的角色
①线性、非线性电路

对于上半部分的共射共集共基,我们以后再讲
图中线性非线性我们能够这样简单理解
1,线性:有负反馈
2,非线性:没有负反馈(对于有正反馈的电路那就是电压比較器。或者迟滞电压比較器又叫施密特触发器)
负反馈:反向输入端与输出端有器件连接
②几种运算电路

切记:计算的原则是:

此两点电压相等(对于此电路电压为0)虚短
此两点电流为零,虚断

运算:

所以增益:Au = -Rf/R1
同理能够依据电容的属性组成积分微分电路

以下是积分微分电路

^_^不周到的地方积极留言啊
版权声明:本文博客原创文章。博客,未经同意,不得转载。
原文:http://www.cnblogs.com/gcczhongduan/p/4648942.html